kaiyun集团
EN
CN
kaiyun集团
关于kaiyun
公司简介
资质荣誉
新闻资讯
产品中心
智能电力测量
环境管理
中高压测控装置
干式变压器温控解决方案
软件产品
无功补偿
下载中心
设计图集
产品说明书
工程案例
加入kaiyun集团
联系kaiyun集团
产品中心
kaiyun集团
-
产品中心
-
HOS系列智能型温湿度控制器
智能电力测量
环境管理
中高压测控装置
干式变压器温控解决方案
软件产品
无功补偿
HOS系列智能型温湿度控制器
返回
产品简介
HO系列温湿度控制器产品主要用于中高压开关柜/端子箱/环网柜/箱变等设备内部温度和湿度调节控制。可有效防止因低温/高温造成的设备故障以及受潮或结露引起的爬电、闪络事故的发生。
功能特点
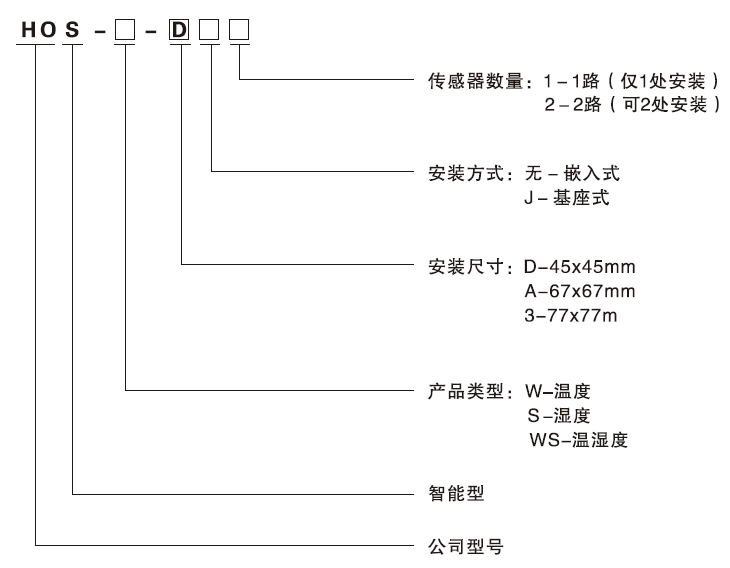
型号定义
上一条
下一条
返回
全国统一客服热线
400-187-0577
浙江省乐清市经济开发区纬七路299号五楼
0577-62518288 62518788
0577-62515068
产品中心
智能电力测量
环境管理
中高压测控装置
干式变压器温控解决方案
软件产品
无功补偿
关于kaiyun
公司简介
资质荣誉
新闻资讯
下载中心
设计图集
产品说明书
工程案例
加入kaiyun集团
扫一扫关注kaiyun集团
© 2018 kaiyun集团有限公司 ALL RIGHTS RESERVED.